本文智能插件類型溫度變送器資料由優質變送器生產報價廠家為您提供。
工作原理:
溫度變送器指Horizons pt1000傳感器在溫度影響下產生的電阻效應。它由一個特殊的處理單元轉換成一個差分電壓信號,然后由一個特殊的放大器轉換成標準的模擬或數字信號。
產品特性
寬電壓源、非線性校正、高精度
防雷擊,截止頻率干擾設計,抗干擾能力強
線路反向和過壓保護、限流保護
本質安全防爆,帶HART協議
亨利的PT1000被采用為敏感原件。
適用站點
適用于管道內部溫度測量,本質安全防爆場所。
性能參數
測量介質:液體和氣體
測量范圍:-200-500℃(詳見范圍參數選擇表)
電源范圍:9 ~ 36伏直流電
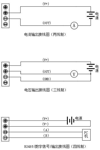
輸出信號:4 ~ 20mA、0 ~ 5VDC、0 ~ 10VDC、RS485、4 ~ 20mA HART
探頭材料:不銹鋼304
精度等級:0.2℃
環境溫度:-40 ~ 85℃
穩定性:0.1% fs/年
防護等級:IP65
額定壓力:10兆帕(高于可定制壓力)
防爆等級:ExiaⅱCT6
最大功率:電流類型≤0.02Us(W)電壓類型≤0.008Us(W)數字類型≤0.015Us(W)注:Us=電源電壓
負載特性:電流型負載≤{(Us-7)> 0.02(Us =電源電壓)}ω
電壓負載≥100kω
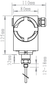
外形尺寸


接線圖

電話:400-600-4496
《智能插件類型溫度變送器》本文地址:http://m.8haoyingpeng.com/news/hy/918.html 轉載請勿刪除!